ladbrokes立博

回转接线头

ladbrokes立博 - 产品展示

QSZG型 旋轉连接头
型号:QSZG
外管:螺纹或法兰
特征:球面密封设计; 结构简单; 完全流通设计; 螺纹或快换法兰连接型外管。

技術性能指标:
适用介质 蒸汽
最高温度 ≤220℃
最高压力 ≤1.8MPa
最高转速 ≤100rpm

产品咨询 返回列表

市场销售售后服务咨询热线: 0595-8686 1188
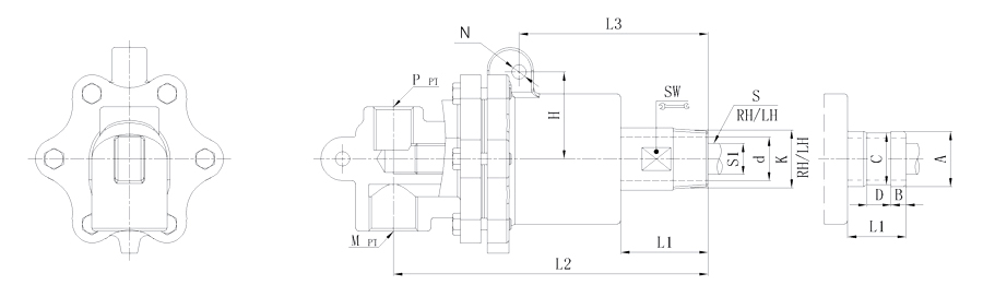
Model K M P S d L1 L2 L3 N SW H 法兰式外管尺寸对照表
A B C D
20A 3/4" R3/4" Rc3/4" Rc1/2" Rp1/4" 18 50 155 120 10 24 50 / / / /
法兰连接 Rc3/4" Rc1/2" Rp1/4" 18 50 155 120 10 / 50 26 11 24 16
25A 1" R1" Rc3/4" Rc1/2" Rp3/8" 23.5 53 171 122 10 32 52 / / / /
法兰连接 Rc3/4" Rc1/2" Rp3/8" 23.5 53 171 122 10 / 52 34 12 32 18
32A 1-1/4" R1-1/4" Rc1" Rc3/4" Rp1/2" 30 71 207 125 10 41 66 / / / /
法兰连接 Rc1" Rc3/4" Rp1/2" 30 71 207 125 10 / 66 40 13 38 20
40A 1-1/2" R1-1/2" Rc1-1/4" Rc3/4" Rp3/4" 36 69 255 176 14 46 92 / / / /
法兰连接 Rc1-1/4" Rc3/4" Rp3/4" 36 69 255 176 14 / 92 47.8 13 45 20
50A 2" R2" Rc1-1/2" Rc1" Rp1" 46 80 287 208 14 55 100 / / / /
法兰连接 Rc1-1/2" Rc1" Rp1" 46 80 287 208 14 / 100 60 16 57 24
65A 2-1/2" R2-1/2" Rc2" Rc1-1/4" Rp1-1/4" 58 82 315 230 20 70 102 / / / /
法兰连接 Rc2" Rc1-1/4" Rp1-1/4" 58 82 315 230 20 / 102 74 19 70 24
80A 3" 3"以上可来电索取图或依要求设计制作。
如属规格品外,本公司可配合要求制作。
规格尺寸如有修改,恕不另行通知。

Copyright ©福建省ladbrokes立博科技股份有限公司 版权所有 中机标准化研究院 网站建设: